参数资料
型号: SC4216STRT
厂商: Semtech
文件页数: 6/9页
文件大小: 0K
描述: IC REG LDO FIX/ADJ 3A 8-SOIC
产品培训模块: Power Supplies 101
标准包装: 1
稳压器拓扑结构: 正,固定式或可调式
输出电压: 0.5V,1.2V,可调
输入电压: 1.45 V ~ 5.5 V
电压 - 压降(标准): 0.45V @ 3A
稳压器数量: 1
电流 - 输出: 3A
电流 - 限制(最小): 3.5A
工作温度: -40°C ~ 105°C
安装类型: 表面贴装
封装/外壳: 8-SOIC(0.154",3.90mm Width)裸露焊盘
供应商设备封装: 8-SOIC-EP
包装: 标准包装
产品目录页面: 1358 (CN2011-ZH PDF)
其它名称: SC4216SDKR
SC4216
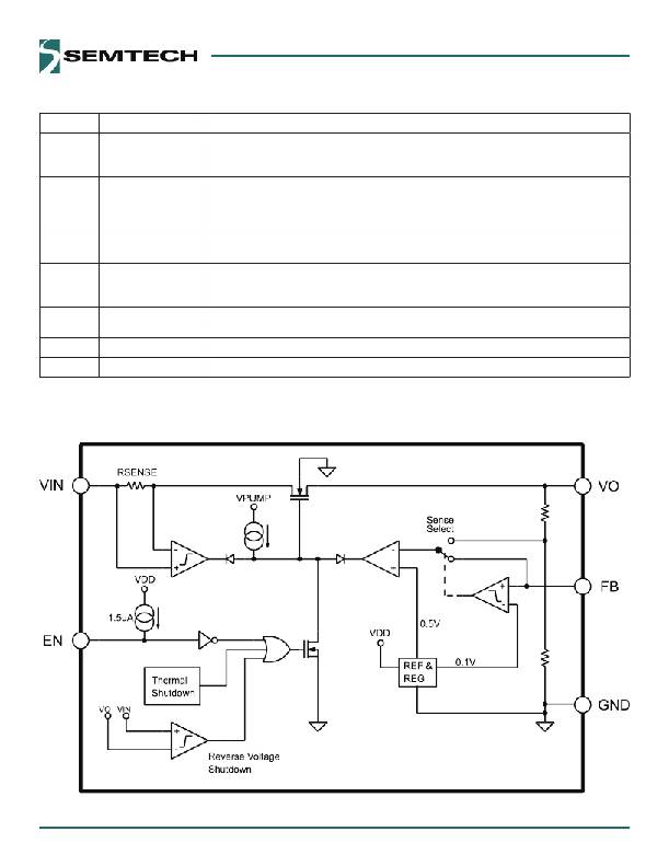
Pin Descriptions
Pin #
2
3
6
7
8
1, 4, 5
Pin Name
EN
VIN
VO
FB
GND
NC
THERMAL PAD
Pin Function
Enable Input. Pulling this pin below 0.4V turns the regulator o , reducing the quiescent current to
a fraction of its operating value. The device will be enabled if this pin is left open. Connect to VIN if
not being used.
Input voltage. For regulation at full load, the input to this pin must be between (VO+ 0.5V) and
5.5V. Minimum VIN = 1.45V. A large bulk capacitance should be placed closely to this pin to ensure
that the input supply does not sag below 1.4V. Also a minimum of 4.7uF ceramic capacitor should
be placed directly at this pin.
The pin is the power output of the device. A minimum of 10uF capacitor should be placed directly
at this pin.
When this pin is grounded, an internal resistor divider sets the output voltage to 1.2V. If connected
to the Vo pin, the output voltage will be set at 0.5V. If external feedback resistors are used, the
output voltage will be determined by the resistor ratio (See Application Circuits on page 1):
Reference ground. The GND pin and the exposed die pad must be connected together at the IC
pin.
No Connection.
Pad for heatsinking purposes. Connect to ground plane using multiple vias.
Block Diagram
6
相关PDF资料
PDF描述
SC431CSK-.5TRT IC VREF SHUNT ADJ SOT-23-3
SC431LCSK-25TRT IC VREF SHUNT ADJ SOT-23-3
SC4501MLTRT IC REG BOOST ADJ 2A 10MLPD
SC4502HMLTRT IC REG BOOST ADJ 1.4A 10MLPD
SC4503TSKTRT IC REG BOOST ADJ 1.4A TSOT23-5
相关代理商/技术参数
参数描述
SC4217 制造商:SEMTECH 制造商全称:Semtech Corporation 功能描述:Very Low Input /Very Low Dropout 3 Amp Regulator With Enable
SC4217_09 制造商:SEMTECH 制造商全称:Semtech Corporation 功能描述:Very Low Input /Very Low Dropout 3 Amp Regulator With Enable
SC4217EVB 制造商:SEMTECH 制造商全称:Semtech Corporation 功能描述:Very Low Input /Very Low Dropout 3 Amp Regulator With Enable
SC4217MTRT 制造商:Semtech Corporation 功能描述:LDO Regulator Pos 1.24V 3A 6-Pin(5+Tab) TO-263 T/R 制造商:Semtech 功能描述:LDO Regulator Pos 1.24V 3A 6-Pin(5+Tab) TO-263 T/R
SC4234 制造商:未知厂家 制造商全称:未知厂家 功能描述:Mini size of Discrete semiconductor elements