参数资料
型号: ADP1850SP-EVALZ
厂商: Analog Devices Inc
文件页数: 28/32页
文件大小: 0K
描述: EVAL BOARD FOR ADP1850SP
标准包装: 1
主要目的: DC/DC,步降
输出及类型: 2,非隔离
输出电压: 1.8V,3.3V
电流 - 输出: 14A,14A
输入电压: 10 ~ 20 V
稳压器拓扑结构: 降压
频率 - 开关: 600kHz
板类型: 完全填充
已供物品:
已用 IC / 零件: ADP1850SP
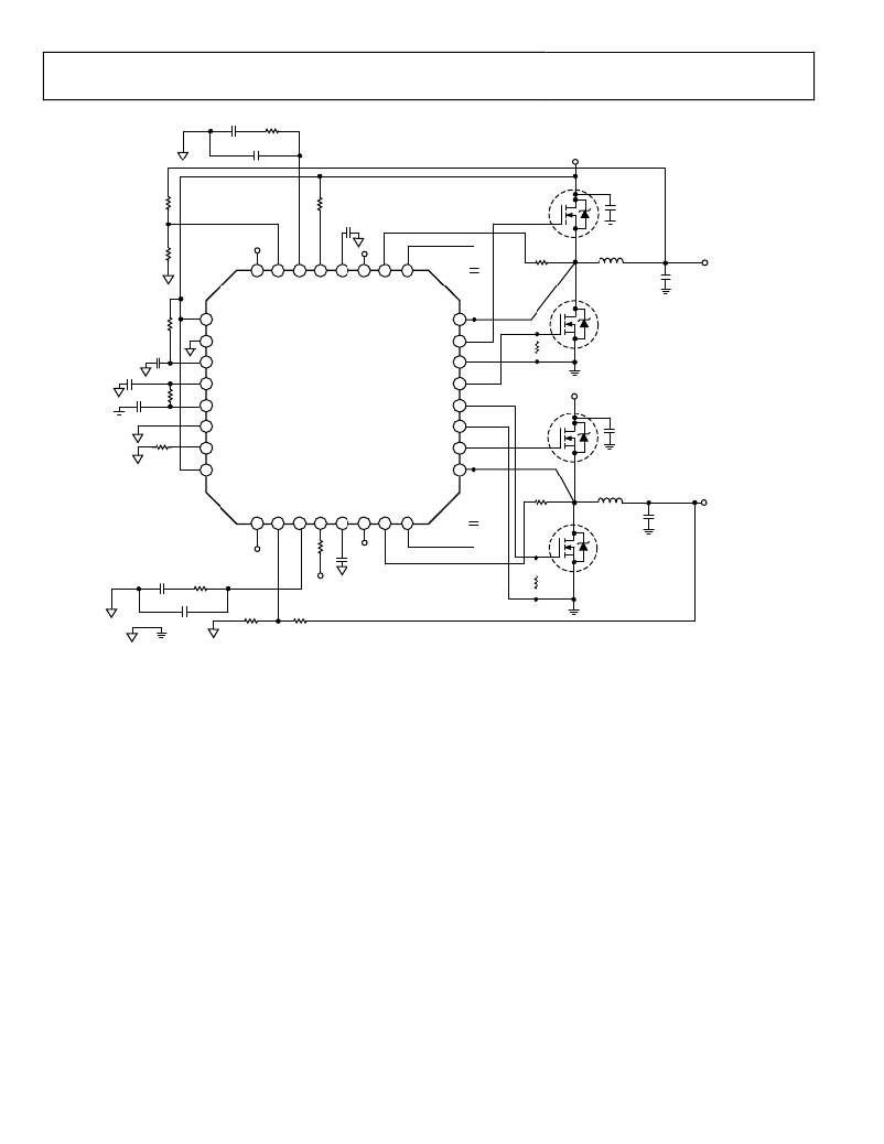
ADP1850
560pF
28k ?
Data Sheet
33pF
V IN = 10V TO 20V
M1A
73.2k ?
150k ?
100nF
CIN 1
10k ?
VCCO
32
31
30
29
28
27
26
25
0.1μF
2.8k ?
L1
COUT 1
V OUT1
5V
5A
M1B
2 ?
1
EN1
SW1 24
1μF
2
3
SYNC
VIN
DH1 23
PGND1 22
22k ?
1μF
1μF 2 ?
84.5k ?
4
5
6
VCCO
VDL
AGND
ADP1850
DL1 21
DL2 20
PGND2 19
V IN
M2A
CIN 2
7
8
FREQ
EN2
DH2 18
SW2 17
2.8k ?
L2
V OUT2
1.8V
9
10
11
12
13
14
15
16
0.1μF
M2B
COUT 2
5A
VCCO
100nF
10k ?
1.5nF
100pF
10k ?
20k ?
TO
VIN
22k ?
f SW = 750kHz, PULSE SKIP MODE
L1: 2μH, WURTH ELEKTRONIK, 744310200
L2: 1.15μH, WURTH ELEKTRONIK, 744310115
CIN 1 , CIN 2 : 10μF/X5R/16V/1206 × 2, GRM31CR61C106KA88, MURATA
M1, M2: SI944DY OR BSON03MD
COUT 1 , COUT 2 : 22μF/XR5/1210/6.3V × 3, GRM32DR60J226KA01, MURATA
Figure 45. Typical Low Current Operating Circuit
Rev. A | Page 28 of 32
相关PDF资料
PDF描述
A9BBG-1308F FLEX CABLE - AFF13G/AF13/AFF13G
LQH43CN2R2M03L INDUCTOR 2.2UH 20% 900MA 1812
RB-3.305D CONV DC/DC 1W 3.3VIN +/-05VOUT
TH3D336K020E0600 CAP TANT 33UF 20V 10% 2917
IR3316STRRPBF IC SWITCH HISIDE PROGR D2PAK
相关代理商/技术参数
参数描述
ADP1851ACPZ-R7 功能描述:电流型 PWM 控制器 w-range input Synch StepDown DC/DC Cntr RoHS:否 制造商:Texas Instruments 开关频率:27 KHz 上升时间: 下降时间: 工作电源电压:6 V to 15 V 工作电源电流:1.5 mA 输出端数量:1 最大工作温度:+ 105 C 安装风格:SMD/SMT 封装 / 箱体:TSSOP-14
ADP1851-EVALZ 功能描述:电源管理IC开发工具 Evaluation Board 1.8V 25A Output RoHS:否 制造商:Maxim Integrated 产品:Evaluation Kits 类型:Battery Management 工具用于评估:MAX17710GB 输入电压: 输出电压:1.8 V
ADP1853 制造商:AD 制造商全称:Analog Devices 功能描述:Synchronous, Step-Down DC-to-DC Controller
ADP1853ACPZ-R7 功能描述:DC/DC 开关控制器 Synch StepDown DC/DC Cntr w/Volt trking RoHS:否 制造商:Texas Instruments 输入电压:6 V to 100 V 开关频率: 输出电压:1.215 V to 80 V 输出电流:3.5 A 输出端数量:1 最大工作温度:+ 125 C 安装风格: 封装 / 箱体:CPAK
ADP1853-EVALZ 功能描述:电源管理IC开发工具 Evaluation Board 3.3V 20A Output RoHS:否 制造商:Maxim Integrated 产品:Evaluation Kits 类型:Battery Management 工具用于评估:MAX17710GB 输入电压: 输出电压:1.8 V