参数资料
型号: ADP2301-EVALZ
厂商: Analog Devices Inc
文件页数: 13/28页
文件大小: 0K
描述: BOARD EVALUATION FOR ADP2301
标准包装: 1
主要目的: DC/DC,步降
输出及类型: 1,非隔离
输出电压: 3.3V
电流 - 输出: 1.2A
输入电压: 3 ~ 20 V
稳压器拓扑结构: 降压
频率 - 开关: 1.4MHz
板类型: 完全填充
已供物品:
已用 IC / 零件: ADP2301

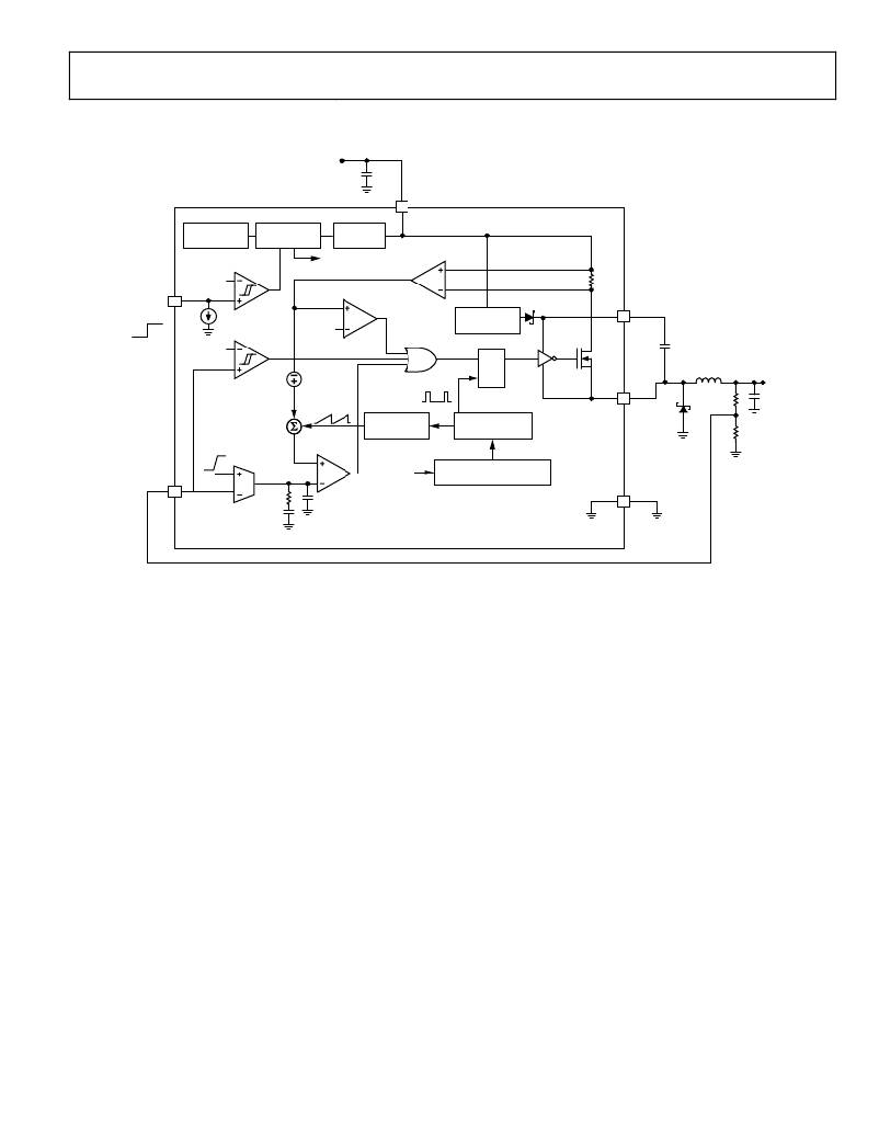
Data Sheet
FUNCTIONAL BLOCK DIAGRAM
V IN
5
VIN
ADP2300/ADP2301
THERMAL
SHUTDOWN
SHUTDOWN
LOGIC
UVLO
SHUTDOWN IC
1.20V
OFF
EN
ON
4
1.2μA
OVP
0.5V
OCP
250mV/A
BOOT
REGULATOR
1
BST
0.90V
R
S
Q
V OUT
0.8V
V BIAS = 1.1V
RAMP
GENERATOR
CLK
GENERATOR
6
SW
FB
3
220k ?
0.7pF
V FB
FREQUENCY FOLDBACK
( f SW , ? f SW , ? f SW )
2
GND
90pF
ADP2300/ADP2301
Figure 41. ADP2300/ADP2301 Functional Block Diagram
Rev. C | Page 13 of 28
相关PDF资料
PDF描述
IR2103STR IC DRIVER HALF BRIDGE 600V 8SOIC
RCC18DCMI-S288 CONN EDGECARD 36POS .100 EXTEND
EBM12DRYH-S13 CONN EDGECARD 24POS .156 EXTEND
R1S-2405/EH CONV DC/DC 1W 24VIN 05VOUT
VE-B6B-CW-F4 CONVERTER MOD DC/DC 95V 100W
相关代理商/技术参数
参数描述
ADP2302 制造商:AD 制造商全称:Analog Devices 功能描述:Quad-Channel, 12-Bit, Serial Input, 4 mA to 20 mA
ADP2302_12 制造商:AD 制造商全称:Analog Devices 功能描述:2 A/3 A, 20 V, 700 kHz, Nonsynchronous Step-Down Regulators
ADP2302ARDZ 功能描述:IC REG BUCK ADJ 2A 8SOIC RoHS:是 类别:集成电路 (IC) >> PMIC - 稳压器 - DC DC 开关稳压器 系列:- 标准包装:250 系列:- 类型:降压(降压) 输出类型:固定 输出数:1 输出电压:1.2V 输入电压:2.05 V ~ 6 V PWM 型:电压模式 频率 - 开关:2MHz 电流 - 输出:500mA 同步整流器:是 工作温度:-40°C ~ 85°C 安装类型:表面贴装 封装/外壳:6-UFDFN 包装:带卷 (TR) 供应商设备封装:6-SON(1.45x1) 产品目录页面:1032 (CN2011-ZH PDF) 其它名称:296-25628-2
ADP2302ARDZ-2.5 制造商:Analog Devices 功能描述:
ADP2302ARDZ-2.5-R7 功能描述:IC REG BUCK 2.5V 2A 8SOIC RoHS:是 类别:集成电路 (IC) >> PMIC - 稳压器 - DC DC 开关稳压器 系列:- 标准包装:500 系列:- 类型:切换式电容器(充电泵),反相 输出类型:固定 输出数:1 输出电压:-3V 输入电压:2.3 V ~ 5.5 V PWM 型:Burst Mode? 频率 - 开关:900kHz 电流 - 输出:100mA 同步整流器:无 工作温度:-40°C ~ 85°C 安装类型:表面贴装 封装/外壳:SOT-23-6 细型,TSOT-23-6 包装:带卷 (TR) 供应商设备封装:TSOT-23-6 其它名称:LTC1983ES6-3#TRMTR