参数资料
型号: PC929J00000F
厂商: Sharp Microelectronics
文件页数: 15/22页
文件大小: 0K
描述: PHOTOCOUPLER OPIC 14-SMD
产品目录绘图: PC92(8,9)J Circuit
标准包装: 50
系列: OPIC™
电压 - 隔离: 4000Vrms
通道数: 1,单向
电流 - 输出 / 通道: 100mA
传输延迟高 - 低 @ 如果: 300ns @ 5mA
电流 - DC 正向(If): 20mA
输入类型: DC
输出类型: 推挽式/图腾柱
安装类型: 表面贴装
封装/外壳: 14-SOIC(0.256",6.50mm 宽)
供应商设备封装: 14-SMT
包装: 管件
产品目录页面: 2770 (CN2011-ZH PDF)
其它名称: 425-2210-5
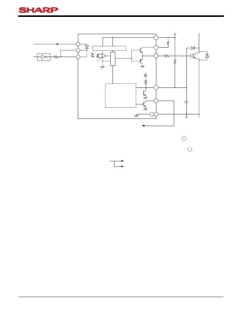
PC929J00000F Series
Fig.41 Operations of Shortcircuit Protector Circuit
PC929J00000F
13
V CC
V CC
Anode
Cathode
3
1
Constant voltage circuit
Tr. 1
12
O 1
Cathode
TTL, micro computer, etc.
2
Amp.
Tr. 2
11
O 2
R G
R C
IGBT
V C
Typ. 150k ?
IGBT protector
9
C
circuit
8
14 10
FS
GND
C P
V EE
Feedback to primary side
1. Detection of increase in V CE(sat) of IGBT due to overcurrent by means of C terminal (pin 9 )
2. Reduction of the IGBT gate voltage, and suppression of the collector current
3. Simultaneous output of signals to indicate the shortcircuit condition (FS signal) from FS (pin 8 ) terminal to
the microcomputer
4. Judgement and processing by the microcomputer In the case of instantaneous shortcircuit, run continues.
At fault, input to the photocoupler is cut off, and IGBT is
turned OFF.
Remarks : Please be aware that all data in the graph are just for reference and not for guarantee.
Sheet No.: D2-A06302EN
15
相关PDF资料
PDF描述
PC942J00000F PHOTOCOUPLER OPIC 8-DIP
PCA85132U/2DB/Q1,0 IC LCD DRIVER 32 UNCASED
PCA85134H/Q900/1,1 IC LCD DRIVER 80-LQFP
PCA85162T/Q900/1,1 IC LCD DRIVER 32 SEG 48TSSOP
PCA85176H/Q900/1,5 IC LCD DRIVER 40SEG 64TQFP
相关代理商/技术参数
参数描述
PC929PYJ000F 功能描述:高速光耦合器 VDE Approved PC929 RoHS:否 制造商:Avago Technologies 电流传递比: 最大波特率: 最大正向二极管电压:1.75 V 最大反向二极管电压:5 V 最大功率耗散:40 mW 最大工作温度:+125 C 最小工作温度:- 40 C 封装 / 箱体:SOIC-5 封装:Tube
PC92P 功能描述:PCB COPPER CLAD POS 6 X 9"2 SIDE RoHS:是 类别:原型开发产品 >> 原型开发板 - 未穿孔 系列:- 标准包装:5 系列:500 原型板类型:包铜,无涂层 尺寸/尺寸:36.00" x 24.00"(914.4mm x 609.6mm) 板厚度:0.063"(1.60mm)1/16" 材质:双面包铜 FR4,1 盎斯
PC92P-T 功能描述:PCB COPPER CLAD POS 12X12"2 SIDE RoHS:是 类别:原型开发产品 >> 原型开发板 - 未穿孔 系列:- 标准包装:5 系列:500 原型板类型:包铜,无涂层 尺寸/尺寸:36.00" x 24.00"(914.4mm x 609.6mm) 板厚度:0.063"(1.60mm)1/16" 材质:双面包铜 FR4,1 盎斯
PC92-T 功能描述:PCB COPPER CLAD 12 X 12" 2 SIDE RoHS:是 类别:原型开发产品 >> 原型开发板 - 未穿孔 系列:- 标准包装:5 系列:500 原型板类型:包铜,无涂层 尺寸/尺寸:36.00" x 24.00"(914.4mm x 609.6mm) 板厚度:0.063"(1.60mm)1/16" 材质:双面包铜 FR4,1 盎斯
PC93 功能描述:PCB COPPER CLAD 12 X 18" 2 SIDE RoHS:是 类别:原型开发产品 >> 原型开发板 - 未穿孔 系列:- 标准包装:5 系列:500 原型板类型:包铜,无涂层 尺寸/尺寸:36.00" x 24.00"(914.4mm x 609.6mm) 板厚度:0.063"(1.60mm)1/16" 材质:双面包铜 FR4,1 盎斯